AC/DC隔離產品系列
當前位置:網站首頁> 產品中心 > LED照明驅動類 > 高壓LED照明驅動芯片 > AC/DC隔離產品系列 >SM7650 BOOST_PFC+PSR大功率無頻閃組合LED恒流IC
來源:深圳晶立弘泰 作者:深圳晶立弘泰 發布時間:2016-07-04 22:14:41
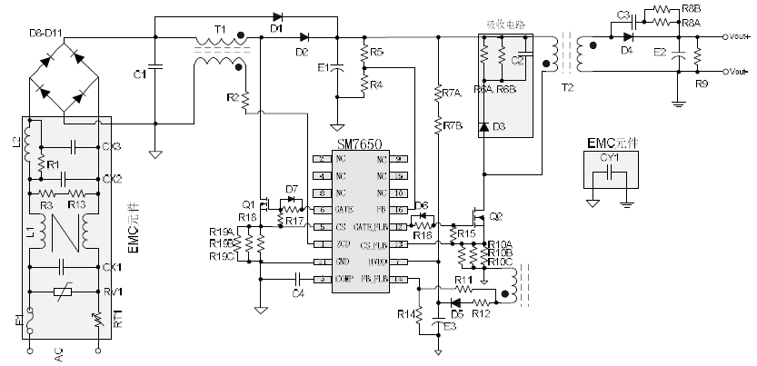
產品描述:SM7650是應用于中功率隔離LED照明的高性能升壓PFC和原邊反
饋組合控制芯片,可以在全電壓輸入范圍內實現高精度,高PF恒流輸
出,精度小于±3%,同時解決了單級PFC 的頻閃缺陷。
芯片內部集成了逐周期峰值電流限制,過壓保護、VDD 欠壓保護,
GATE 輸出鉗位以及輸出開短路等保護功能,以提高系統的可靠性。
產品特點:寬VDD電壓工作范圍
全電壓范圍內輸出電流精度<±3%
功率因素PF>0.98
效率可達到85%以上
THD小于10%
兩級控制,消除單級PFC 的頻閃問題
逐周期過流保護
具有輸出開/短路保護、VDD 欠壓保護等多種保護功能
封裝形式:SOP16
應用領域:LED筒燈
LED防水電源
LED吸頂燈
其他隔離的LED應用
SM7650典型輸出功率表:

SM7650 36V/1A 大功率無頻閃恒流IC LED驅動照明36W方案:


產品技術資料下載SM7650.PDF

